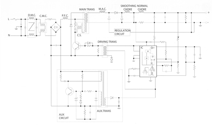
A sample Switch Mode Power Circuit




A Sample Forward Topology Switch Mode Power Supply. The magnetic componnets used in this circuits are listed below:

DMC: Differential Mode Chokes
CMC: Common Mode Chokes
PFC: Power Factor Correction Choke
MAIN TRANS: Main switching power transformer
MAC: Magnetic Amps Choke for regulations
CS: Current Transformer
SMOOTHING CHOKE: Output differential mode filtering choke
NORMAL CHOKE: Output Inductor
DRIVING TRANS: Drive transformer
AUX TRANS: Auxillary transformer for housekeeping supply
.

CWS engineers can design and built all the above magnetic componenst for your requirements at no charge. A small tooling fees may apply. If necessary, we can also do the circuit designs for you at a low engineering charge.